Принят и введен в
действие
Постановлением
Госстандарта РФ
от 1 декабря 2000
г. N 322-ст
ГОСУДАРСТВЕННЫЙ СТАНДАРТ РОССИЙСКОЙ ФЕДЕРАЦИИ
СОВМЕСТИМОСТЬ ТЕХНИЧЕСКИХ СРЕДСТВ ЭЛЕКТРОМАГНИТНАЯ
УСТОЙЧИВОСТЬ К КОЛЕБАНИЯМ НАПРЯЖЕНИЯ ЭЛЕКТРОПИТАНИЯ
ТРЕБОВАНИЯ И МЕТОДЫ ИСПЫТАНИЙ
Electromagnetic
compatibility of technical equipment.
Immunity
to power voltage fluctuations.
Requirements and test methods
ГОСТ Р 51317.4.14-2000
(МЭК 61000-4-14-99)
Группа Э02
ОКС 33.100;
ОКСТУ 0020
Дата введения
1 января 2002 года
Предисловие
1. Разработан ВНИИАЭС, ЭНИЦ-ИНВЕСТ, Техническим комитетом по
стандартизации в области электромагнитной совместимости технических средств (ТК
30) и Техническим комитетом по стандартизации "Атомная техника" (ТК
322).
Внесен Министерством Российской Федерации по атомной энергии.
2. Принят и введен
в действие Постановлением Госстандарта России от 1 декабря 2000 г. N 322-ст.
3. Настоящий
стандарт содержит аутентичный текст международного стандарта МЭК 61000-4-14
(1999-02), изд. 1 "Электромагнитная совместимость (ЭМС). Часть 4-14.
Методы испытаний и измерений. Испытания на устойчивость к колебаниям
напряжения" с дополнительными требованиями, отражающими потребности экономики
страны.
4. Введен впервые.
Введение
Стандарт МЭК
61000-4-14-99 является частью стандартов МЭК серии 61000 согласно следующей
структуре:
Часть 1. Основы
Общее рассмотрение
(введение, фундаментальные принципы)
Определения,
терминология
Часть 2.
Электромагнитная обстановка
Описание
электромагнитной обстановки
Классификация
электромагнитной обстановки
Уровни
электромагнитной совместимости
Часть 3. Нормы
Нормы помехоэмиссии
Нормы
помехоустойчивости (в тех случаях, когда они не являются предметом рассмотрения
техническими комитетами, разрабатывающими стандарты на продукцию)
Часть 4. Методы
испытаний и измерений
Методы измерений
Методы испытаний
Часть 5.
Руководства по установке и помехоподавлению
Руководства по
установке
Руководства по
помехоподавлению
Часть 6. Общие
стандарты
Часть 9. Разное
Каждая часть
подразделяется на разделы, которые могут быть опубликованы как международные
стандарты либо как технические условия или технические отчеты. Некоторые из
указанных разделов опубликованы. Другие будут опубликованы с указанием номера
части, за которым следует дефис, а затем второй номер, указывающий раздел
(например, 61000-6-1).
1. Область
применения
Настоящий
стандарт устанавливает требования устойчивости электротехнических, электронных
и &радиоэлектронных& изделий и оборудования (далее в тексте -
технические средства) к колебаниям напряжения электропитания положительной и
отрицательной полярности, воздействующим на технические средства (ТС) в
условиях эксплуатации, характеризующимся малым размахом изменения напряжения, и
соответствующие методы испытаний, а также общую основу для оценки устойчивости
ТС при колебаниях питающего напряжения.
Стандарт
распространяется на ТС с номинальным потребляемым током не более 16 А (в одной фазе), подключаемые к &низковольтным
распределительным электрическим сетям&, промышленным электрическим сетям и
системам электроснабжения электростанций при частоте питающего напряжения 50
Гц.
Стандарт не применяют
для ТС, подключаемых к распределительным электрическим сетям постоянного тока
или переменного тока частотой 400 Гц.
Оценка качества
функционирования ТС в соответствии с требованиями настоящего стандарта не
учитывает фликер.
&Примечание.
При оценке допустимых значений и методов измерений фликера
см. ГОСТ 13109, ГОСТ Р 51317.3.3 и ГОСТ Р
51317.4.15.&
Степени жесткости
испытаний, учитывающие конкретные условия электромагнитной обстановки при
эксплуатации ТС и критерии качества функционирования ТС при испытаниях на
помехоустойчивость, устанавливают в &государственных& стандартах на
группы ТС и ТС конкретного вида. При этом необходимо учитывать, что практика
применения ТС большинства видов свидетельствует об их малой восприимчивости к
колебаниям напряжения электропитания при малом размахе изменений напряжения.
&Требования
настоящего стандарта являются обязательными.
Содержание
стандарта МЭК 61000-4-14-99 набрано прямым шрифтом, дополнительные требования к
стандарту МЭК 61000-4-14, отражающие потребности экономики страны, -
курсивом.&
2.
Нормативные ссылки
&В настоящем
стандарте использованы ссылки на [1], [2] и следующие стандарты:
ГОСТ Р 8.568-97. Государственная система обеспечения единства
измерений. Аттестация испытательного оборудования. Основные положения
ГОСТ 13109-97.
Электрическая энергия. Совместимость технических средств электромагнитная.
Нормы качества электрической энергии в системах электроснабжения общего
назначения
ГОСТ 30372-95/ГОСТ Р 50397-92. Совместимость технических средств
электромагнитная. Термины и определения
ГОСТ Р 51317.2.4-2000 (МЭК 61000-2-4-94). Совместимость
технических средств электромагнитная. Уровни электромагнитной совместимости для
низкочастотных кондуктивных помех в системах
электроснабжения промышленных предприятий
ГОСТ Р 51317.3.3-99 (МЭК 61000-3-3-94). Совместимость технических
средств электромагнитная. Колебания напряжения и фликер,
вызываемые техническими средствами с потребляемым током не более 16 А (в одной фазе), подключаемыми к низковольтным системам
электроснабжения. Нормы и методы испытаний
ГОСТ Р 51317.4.11-99 (МЭК 61000-4-11-94). Совместимость
технических средств электромагнитная. Устойчивость к динамическим изменениям
напряжения электропитания. Требования и методы испытаний
ГОСТ Р 51317.4.15-99 (МЭК 61000-4-15-98). Совместимость
технических средств электромагнитная. Фликерметр.
Технические требования и методы испытаний
ГОСТ Р 51318.22-99 (СИСПР 22-97.) Совместимость технических
средств электромагнитная. Радиопомехи индустриальные от оборудования
информационных технологий. Нормы и методы испытаний.&
3. Общие
положения
3.1.
Влияние колебаний напряжения электропитания на функционирование ТС
Колебания
напряжения электропитания могут оказывать неблагоприятное влияние на
функционирование ТС. Результаты воздействия колебаний напряжения могут,
например, включать:
- ухудшение
качества функционирования ТС, использующих элементы памяти
(например, конденсаторы);
- потери отдельных
функций систем управления;
- нестабильность
напряжений и токов внутри ТС;
- увеличение
пульсаций выпрямленного напряжения.
3.2.
Источники колебаний напряжения электропитания
К
&низковольтным распределительным электрическим сетям& подключается
значительное число бытовых электрических приборов. Однако колебания напряжения,
вызываемые в указанных сетях бытовыми приборами, как правило, не являются
значительными.
Колебания напряжения
в электрических сетях, главным образом, могут быть вызваны:
а)
продолжительными, но случайными изменениями энергопотребления мощных
промышленных нагрузок, например, таких как машины для контактной электросварки,
прокатные станы, мощные электродвигатели с переменной нагрузкой, оборудование
для дуговой электросварки;
б) единичными
включениями и выключениями мощных нагрузок (например, электрических
двигателей);
в) ступенчатыми
изменениями напряжения при переключениях ответвлений трансформаторов
напряжения.
Внутреннее
сопротивление &низковольтных распределительных электрических сетей&
может изменяться в широких пределах, поэтому условия передачи помех будут
разными для различных сетей.
4.
Определения
&В настоящем
стандарте применяют термины, установленные в ГОСТ 13109, ГОСТ 30372/ГОСТ Р 50397-92, [1], а также следующие:&
- устойчивость к
электромагнитной помехе (помехоустойчивость) - &способность ТС сохранять
заданное качество функционирования при воздействии на него внешних помех с
регламентируемыми значениями параметров в отсутствие дополнительных средств
защиты от помех, не относящихся к принципу действия или построения технического
средства (ГОСТ 30372/ГОСТ Р 50397);&
- колебание
напряжения - серия изменений напряжения или периодические изменения огибающей напряжения;
&-
низковольтная распределительная электрическая сеть - низковольтная
распределительная электрическая сеть энергоснабжающей
организации (электрическая сеть общего назначения) или низковольтная
электрическая сеть потребителя электрической энергии, предназначенные для
питания различных приемников электрической энергии в местах их размещения.&
5. Степени
жесткости испытаний
Требования
устойчивости к колебаниям напряжения электропитания устанавливают для ТС,
подключаемых к &низковольтным распределительным электрическим сетям&,
промышленным электрическим сетям и системам электроснабжения электростанций,
восприимчивых к колебаниям напряжения.
Учитывая, что
ступенчатые изменения напряжения электропитания являются наиболее опасным для
ТС видом колебаний напряжения, испытуемое ТС (ИТС)
функционирует при установившемся (начальном) напряжении электропитания и затем
подвергается воздействию последовательных ступенчатых изменений напряжения
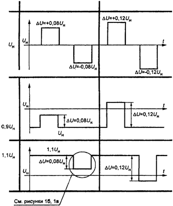
электропитания в соответствии с рисунком 1а.
Рисунок 1.
Испытательная последовательность колебаний
напряжения
электропитания
Рисунок 1а.
Диаграмма колебаний напряжения

Рисунок 1б.
Определение времени спада
и времени
возрастания
при формировании ступенчатых
изменений
напряжения

Рисунок 1в.
Изменение напряжения в течение 0,25 периода
при образовании
и


Величину начального
напряжения электропитания устанавливают равной:
;
;
где
- номинальное напряжение электропитания ТС.
Величину ступени
изменения напряжения
(жесткость испытаний) устанавливают в
соответствии с классами электромагнитной обстановки 1, 2, 3 при эксплуатации
ТС, приведенными в Приложении А, следующим образом:
- класс
электромагнитной обстановки 1 - требования устойчивости к колебаниям напряжения
электропитания не устанавливают;
- класс
электромагнитной обстановки 2 -
для ТС, подключаемых к &низковольтным
распределительным электрическим сетям& или другим электрическим сетям с
малым уровнем помех;
- класс
электромагнитной обстановки 3 -
для ТС, подключаемых к электрическим сетям с
высоким уровнем помех (например, промышленным сетям).
В таблице 1
приведены степени жесткости испытаний и характеристики испытательного
воздействия для начальных напряжений электропитания
;
;
.
Таблица 1
Степени жесткости
испытаний
┌─────────────┬───────────────────────────────────────────────────────────┐
│ Степень
│
Начальное напряжение
│
│ жесткости
├─────────────────────┬──────────────────┬──────────────────┤
│ испытаний
│ U │ 0,9U │ 1,1U │
│ │ н │ н │ н │
├─────────────┼─────────────────────┴──────────────────┴──────────────────┤
│ 1
│ Требования
не устанавливают │
│ 2
│Дельта U = +/- 0,08
│Дельта U = +0,08
│Дельта U = -0,08U │
│ │ │ │ н│
│ 3
│Дельта U = +/- 0,12U │Дельта U = +0,12U │Дельта U =
-0,12U │
│ │ н│ н│ н│
│ X
│
Специальное значение
│
├─────────────┴───────────────────────────────────────────────────────────┤
│ Примечания. 1. "X" представляет
собой открытую степень
жесткости│
│испытаний,
которая может быть установлена в стандартах на ТС конкретного│
│вида
и в технической документации на ТС. │
│ 2. Степени жесткости испытаний, установленные
в стандартах на ТС│
│конкретного вида, подключаемые к &низковольтным распределительным│
│электрическим
сетям&, не должны быть ниже, чем установленные для
класса│
│электромагнитной
обстановки 2.
│
│ 3. Испытательное напряжение электропитания не
должно быть меньше│
│минимального
напряжения и больше максимального напряжения электропитания,│
│установленных в технической документации на ТС. │
└─────────────────────────────────────────────────────────────────────────┘
Период повторения T
и длительность ступенчатых изменений напряжения t (рисунок 1б) устанавливают равными: T = 5 с, t = 2 с.
Время спада
и время нарастания
ступенчатых изменений напряжения включает пять
периодов колебания основной частоты (0,1 с) (см. рисунок 1б). Изменение от
начального напряжения до испытательного напряжения осуществляется
последовательными ступенями изменения напряжения, равными
. В
каждом из пяти последовательных периодов колебания основной частоты линейное
изменение напряжения начинается при фазовом угле
для каждой фазы и заканчивается в точке
перехода напряжения через нуль (рисунок 1в).
Последовательное
применение ступенчатых изменений напряжения при различных начальных напряжениях
электропитания ТС показано на рисунке 2.
Рисунок 2.
Последовательное применение
ступенчатых
изменений напряжения
при различных
начальных напряжениях электропитания

6.
Испытательное оборудование
6.1.
Испытательный генератор (ИГ)
В ИГ должны быть предусмотрены меры по предупреждению эмиссии значительных
помех, которые могут быть созданы в электрической сети или могут повлиять на
результаты испытаний.
6.2.
Технические характеристики ИГ
Характеристики ИГ
приведены в таблице 2.
Таблица 2
Характеристики
ИГ
┌─────────────────────────────────────┬───────────────────────────────────┐
│ Наименование характеристики │ Значение характеристики │
├─────────────────────────────────────┼───────────────────────────────────┤
│
Диапазон изменения выходного
│ (0,75 -
1,25)U │
│напряжения │ н │
│
Пределы допускаемой погрешности
│ +/- 1% │
│установки
напряжения │ │
│
Пределы допускаемой погрешности
│ +/- 250 мкс
│
│установки
времени перехода напряжения│ │
│через
нуль
│ │
│
Диапазон изменения силы выходного
│ Генератор должен обеспечивать
│
│тока
ИГ
│функционирование ТС в диапазоне
│
│
│изменений испытательных напряжений │
│ Выбросы (положительный, │ Не более 5% изменения
напряжения │
│отрицательный) выходного напряжения │ │
│
Пределы допускаемой погрешности │ Менее 1 мс │
│времени
нарастания и спада напряжения│
│
│при
переключении
│
│
│
Максимальное фазовое рассогласование│ +/- 2,5° │
│(для
трехфазных ИГ)
│
│
│
Пределы допускаемой погрешности
│ 1,25 Гц │
│установки
частоты │ │
├─────────────────────────────────────┴───────────────────────────────────┤
│ Примечание. Допускается
применять для испытаний
устройство│
│с усилителем
мощности, характеристики которого
установлены в│
│&ГОСТ Р 51317.4.11.& При
этом должна быть
обеспечена возможность│
│изменения
выходного напряжения до 1,25U .
│
│ н │
└─────────────────────────────────────────────────────────────────────────┘
&Уровни
индустриальных радиопомех, создаваемых ИГ, должны соответствовать требованиям
ГОСТ Р 51318.22 для оборудования класса Б.&
6.3.
Проверка характеристик ИГ
Учитывая, что
испытуемые ТС (ИТС) могут иметь различные характеристики, при испытаниях
допускается применять ИГ с различной нагрузочной способностью.
&ИГ должен быть
аттестован по ГОСТ Р 8.568. При аттестации определяют
действительные значения характеристик, указанных в таблице 2, для ИГ,
обеспечивающего проведение испытаний ТС конкретного вида.&
7. Рабочее
место для испытаний
Схема оборудования
для испытаний ТС на устойчивость к колебаниям напряжения электропитания с
использованием ИГ, состоящего из генератора сигналов и усилителя мощности,
приведена на рисунке 3.
Рисунок 3. Схема
испытательного оборудования
с усилителем мощности

Испытания
трехфазных ТС проводят с использованием ИГ с синхронизацией напряжений в каждой
фазе.
8. Методы
испытаний
Испытания ТС
конкретного вида должны быть проведены в соответствии с программой испытаний,
которая должна устанавливать:
- основные
характеристики ИТС;
- возможные
соединители (разъемы, зажимы и т.д.), соответствующие кабели и периферийные
устройства;
- входные порты
электропитания ИТС, подвергаемые воздействию;
- представительные
режимы функционирования ИТС;
&- степень
жесткости испытаний& и критерий качества функционирования ТС при
испытаниях;
- состав рабочего
места для испытаний.
При отсутствии
источников сигналов, обеспечивающих функционирование ИТС, допускается заменять
их имитаторами.
При проведении
испытаний регистрируют ухудшение качества функционирования ИТС. ТС,
используемые при проведении контроля, должны быть способны установить изменение
режима и характеристик функционирования ИТС в течение и после проведения
испытаний. После проведения испытаний должен быть проведен контроль
функционирования ИТС.
8.1.
Условия испытаний в испытательной лаборатории
Испытания должны
быть проведены при нормальных климатических условиях:
- температуре
окружающего воздуха (25 +/- 10) °C;
- относительной
влажности воздуха 45 - 80%;
- атмосферном давлении 84 - 106,7 кПа (630 - 800 мм рт. ст.),
если иные
требования не установлены в стандартах на группы ТС или ТС конкретного вида.
8.2.
Проведение испытаний
ИТС должно быть
испытано для каждой установленной комбинации степени жесткости и длительности
испытаний при подаче испытательного напряжения, представляющего собой три
последовательности ступенчатых изменений напряжения, между которыми должны быть
два интервала по 60 с (см. рисунок 2). Испытания проводят при каждом
представительном режиме функционирования ИТС.
Длительность
испытания устанавливают в стандарте на ТС конкретного
вида. Для трехфазных ТС подача испытательных напряжений осуществляется в трех
фазах. Ступенчатые изменения напряжения осуществляют последовательно в каждой
фазе при одних и тех же фазовых углах.
9.
Результаты испытаний и протокол испытаний
Данный раздел
устанавливает порядок оценки результатов испытаний и подготовки протокола
испытаний, относящихся к настоящему стандарту.
Многообразие и
различия ТС и систем, подлежащих испытаниям, затрудняют установление единых результатов воздействия колебаний напряжения электропитания
на ТС и системы.
Результаты
испытаний должны быть классифицированы на основе следующих критериев качества
функционирования ИТС, если иные требования не установлены в стандартах на ТС конкретного вида:
A - нормальное
функционирование в соответствии с технической документацией на
ТС конкретного вида;
B - временное
ухудшение качества функционирования или прекращение выполнения установленной
функции с последующим восстановлением нормального функционирования,
осуществляемым без вмешательства оператора;
C - временное
ухудшение качества функционирования или прекращение выполнения установленной
функции, которые требуют вмешательства оператора или перезапуска системы;
D - ухудшение
качества функционирования или прекращение выполнения установленной функции,
которые не подлежат восстановлению из-за повреждения оборудования
(компонентов), нарушения программного обеспечения или потери данных.
ИТС не должно
становиться опасным или ненадежным в результате воздействия помех,
регламентированных в настоящем стандарте.
Основное правило
для признания результатов испытаний положительными заключается в том, что ИТС
должно быть устойчиво к помехе для всех периодов воздействия помех и по
окончании испытаний должно удовлетворять функциональным требованиям,
установленным в технической документации на ИТС.
Некоторые эффекты
воздействия помех могут быть установлены в технической документации на ИТС как
незначительные и, следовательно, приемлемые.
Протокол испытаний
должен включать условия испытаний и результаты испытаний.
Приложение А
(информационное)
КЛАССЫ
ЭЛЕКТРОМАГНИТНОЙ ОБСТАНОВКИ
Классы электромагнитной
обстановки приведены в соответствии с &ГОСТ Р
51317.2.4.&
Класс 1
Данный класс
применяется для электромагнитной обстановки в защищенных системах
электроснабжения и характеризуется уровнями электромагнитной совместимости
более низкими, чем уровни электромагнитной совместимости в системах
электроснабжения общего назначения. Он соответствует применению ТС,
восприимчивых к помехам в питающей сети, например, контрольно-измерительного
лабораторного оборудования, отдельных средств управления технологическими
процессами и защиты, образцов вычислительной техники некоторых видов и т.д.
Примечания. 1.
Класс 1 электромагнитной обстановки обычно соответствует применению ТС, которые
требуют защиты от помех с помощью систем бесперебойного питания, фильтров или
устройств подавления сетевых помех.
2. В некоторых
случаях при применении ТС, обладающих повышенной восприимчивостью к помехам,
может быть необходимо установление уровней электромагнитной совместимости более
низких, чем те, которые соответствуют классу 1 электромагнитной обстановки. В
этом случае уровни электромагнитной совместимости согласовываются в каждом
конкретном случае (контролируемая электромагнитная обстановка).
Класс 2
Данный класс обычно
применяется для электромагнитной обстановки в точках общего и
внутрипроизводственного присоединения для промышленных условий эксплуатации ТС.
Уровни электромагнитной совместимости данного класса идентичны таковым для
систем электроснабжения общего назначения. Поэтому ТС, предназначенные для
подключения к электрическим сетям общего назначения, могут применяться в
условиях данного класса промышленной электромагнитной обстановки.
Класс 3
Данный класс
электромагнитной обстановки применяется только для точек
внутрипроизводственного присоединения в промышленных условиях эксплуатации ТС.
Он имеет более высокие уровни электромагнитной совместимости, чем таковые для
класса 2 в отношении некоторых электромагнитных явлений, вызывающих помехи.
Электромагнитная обстановка должна быть отнесена к классу 3 в случае, если
имеет место любое из следующих условий:
- питание большей
части нагрузки осуществляется через преобразователи;
- использование
электросварочного оборудования;
- частые пуски
электродвигателей большой мощности;
- быстрые изменения
нагрузок в электрических сетях.
Примечание. При
функционировании некоторых образцов промышленного оборудования, таких как
дуговые печи и мощные преобразователи, которые обычно питаются от отдельного
фидера, часто создаются помехи, уровни которых превышают значения,
соответствующие классу 3 (жесткая электромагнитная обстановка). В таких
специальных случаях уровни электромагнитной совместимости должны быть
согласованы.
Класс
электромагнитной обстановки для новых промышленных предприятий или при
модернизации существующих предприятий не может быть определен заранее и должен
учитывать характеристики применяемых ТС и технологических процессов.
&Приложение Б
(справочное)
БИБЛИОГРАФИЯ
[1] РД
50-713-92 (МЭК 1000-2-1). Совместимость технических средств электромагнитная.
Электромагнитная обстановка. Виды низкочастотных кондуктивных
помех и сигналов, передаваемых по силовым линиям, в системах электроснабжения
общего назначения
[2] РД
50-714-92 (МЭК 1000-2-2). Совместимость технических средств электромагнитная.
Электромагнитная обстановка. Уровни электромагнитной совместимости в
низковольтных системах электроснабжения общего назначения в части
низкочастотных кондуктивных помех и сигналов,
передаваемых по силовым линиям.&